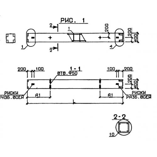
1КВ 4.48

Чертеж изделия:
Характеристики изделия:
ПараметрЗначение
длина3600 мм
ширина400 мм
высота400 мм
вес1440 кг
серия1.020-1

1КВ 4.48 Колонны по серии 1.020-1.